作业

  • 2025年秋江苏开放大学机电设备电气控制综合大作业答案

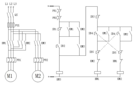
    综合大作业(占全形成性考核作业成绩的25%)80分 去查看 本次综合大作业为3道设计题,【任选2题】完成,每题50分,共100分。 1、某机床主轴由一台笼型电动机拖动,润滑油泵由另一台笼型电动机拖动,均采用直接启动,工艺要求:主轴必须在油泵开动后,才能启动;主轴正常为正向运转,但为调试方便,要求能正、反向点动;主轴停止后,才允许油泵停止;有短路、过载及失压保…

    2025年10月21日
  • 2025年秋江苏开放大学西方经济学计分作业4范文

    宏观经济政策与失业率  近年来,美国失业率保持一种相对稳定状态,而欧洲的失业率却急剧上升而且保持在30年前的水平之上。 如何解释两地劳动力市场的差别呢,部分原因在于两国的宏观经济政策不同。美国只有一个中央银行,即联邦储备系统。他严格监控着美国经济。当失业率提高影响到居民对经济的信心时,美联储会放松银根,实行积极的货币政策,刺激总需求和提高产出,并防…

    西方经济学 2025年10月21日
  • 2025年秋江苏开放大学中国政府与政治实践作业:探讨中国特色社会主义政治制度形成的历史必然性

    实践作业(占平时总成绩的10%)探讨中国特色社会主义政治制度形成的历史必然性。81分 去查看 1.查阅资料,梳理不同历史时期的政治制度特点,探讨中国特色社会主义政治制度形成的历史必然性。 2.思政元素融入:通过回顾中国政治制度的发展历程,让我们认识到中国特色社会主义政治制度是历史和人民的选择,培养学生的历史唯物主义观点和对国家政治制度的认同感。 (参考范文三…

    中国政府与政治 2025年10月21日
  • 2025年秋江苏开放大学单片机应用技术第4次大作业答案

    1、写出所选课题名称和设计内容(只能在5个课题中选择1个)。(请直接在答题区输入文字答题,不要以附件或截图答题,否则将不予给分!) 参考示例: 所选课题名称:声光报警器 设计内容:设计一个能同时发出声音和闪光的报警器。P1.0接绿色LED,P1.1接红色LED,P1.7接蜂鸣器,PO.0接一个报警启动开关。没有报警器时绿灯亮。按下开关,声光报警开始,红灯闪烁…

    2025年10月21日
  • 2025年秋江苏开放大学专利法第八单元作业答案

    一、2025年秋江苏开放大学专利法第八单元作业单选题答案 1、在侵害专利权纠纷中,下列哪种情况下发生举证责任转移?() A、涉及新工艺发明专利的 B、涉及新产品制造方法发明专利的 C、涉及产品发明专利的 D、涉及方法发明专利的 正确答案:B 2、根据《专利法》及其实施细则的规定,确定发明和实用新型专利权的保护范围的依据是()。 A、说明书 B、请求书 C、附…

    专利法 2025年10月21日
  • 2025年秋江苏开放大学政治学概论实践作业

    实践作业,占过程性考核20%,10月20日-11月21日提交,逾期提交的作业得分不超过80! 党的十八大以来,以习近平同志为核心的党中央坚定不移走中国特色社会主义政治发展道路,坚持党的领导、人民当家作主、依法治国有机统一,健全人民当家作主制度体系,全过程人民民主建设取得新的重大进展。请您根据第六、七、八章:政治参与、政治文化、政治发展等所学理论,结合自身工作…

    政治学概论 2025年10月20日
  • 2025年秋江苏开放大学当代世界经济与政治第四次作业答案

    一、2025年秋江苏开放大学当代世界经济与政治第四次作业单选题答案 我的得分:96分 1、20世纪70年代末80年代初,在国际形势变化的同时,中国的国内形势也发生了巨大变化,以_____为标志,中国进入了一个集中力量进行经济建设的崭新时期。 A、中共十大 B、十一届三中全会 C、中共十九大 D、中共十六大 正确答案:B 2、极端贫困越来越集中在撒哈拉以南非洲…

    当代世界经济与政治 2025年10月20日
  • 2025年秋江苏开放大学运动心理学大作业答案

    一、2025年秋江苏开放大学运动心理学大作业多选题答案 1、应激反应造成的两种结果可直接导致运动员受伤,这两种结果是: A、平衡性缺失 B、身体协调性下降 C、肌肉紧张度增加 D、注意力瓦解 正确答案:C;D 2、心理学的过程和技术对康复过程具有促进作用,它们包括: A、与受伤的运动员建立密切的联系,向他们传授损伤和康复过程的知识; B、建立社会支持以及向其…

    运动心理学 2025年10月20日
  • 2025年秋江苏开放大学运动心理学第五单元形考作业答案

    一、2025年秋江苏开放大学运动心理学第五单元形考作业单选题答案 1、赛前心理准备的重要内容是 A、做好生理适应 B、受到教练认可 C、运动员摆正自己的位置 D、完成放松环境 正确答案:C 2、模拟训练的核心思想是 A、适应 B、调整 C、启发 D、放松 正确答案:A 二、2025年秋江苏开放大学运动心理学第五单元形考作业多选题答案 1、心理定向的原则包含 …

    运动心理学 2025年10月20日
  • 2025年秋江苏开放大学物流管理第三次任务答案

    一、2025年秋江苏开放大学物流管理第三次任务单选题答案 1、为了防止水、湿气、光热和冲击碰撞对物品造成的破坏,而进行的内部包装被称为()。 A、个装 B、外装 C、普装 D、内装 正确答案:B 2、在全部物流时间中,运输时间占绝大部分,所以,运输时间的缩短对整个流通时间的缩短有决定性的作用。 A、错 B、对 正确答案:B 3、第四方物流成功的关键,是以()…

    物流管理 2025年10月20日
联系我们

邮件:xingkaowang@163.com

QQ:994370779

工作时间:周一至周五,9:30-17:30,节假日休息

人工解题

人工解题

会员学期新增题免费解答

年费享实践作业、小论文定制

可单独实践报告、小论文定制

解题QQ:994370779

售后反馈
微信公众号
微信公众号
分享本页
返回顶部